重庆市铜梁区人民政府办公室
关于印发重庆市铜梁区防汛抢险应急预案的通知
各镇人民政府、街道办事处,区政府各部门,有关单位:
为切实做好防汛工作,提高应急处置能力,保障人民群众生命财产安全,经区政府同意,现将《重庆市铜梁区防汛抢险应急预案》印发给你们,请认真贯彻执行。
重庆市铜梁区人民政府办公室
2021年2月22日
(此件公开发布)
重庆市铜梁区防汛抢险应急预案
目 录
为提高政府防汛抢险应急反应能力、决策能力和处置能力,做到有序组织和开展防汛救灾工作,防治和减轻洪涝灾害损失,确保人民群众生命财产安全,制定本预案。
依据《中华人民共和国突发事件应对法》《中华人民共和国水法》《中华人民共和国防洪法》《中华人民共和国防汛条例》《重庆市防汛抗旱条例》《重庆市突发事件应对条例》《重庆市防汛抗旱应急预案》《重庆市铜梁区突发公共事件总体应急预案》等法律、法规及有关规定,制定本预案。
(1)坚持以防为主、防抢结合,坚持常态减灾和非常态救灾相统一,从注重灾后救助向注重灾前预防转变,从应对单一灾种向综合减灾转变,从减少灾害损失向减轻灾害风险转变。
(2)坚持实行各级政府行政首长负责制,统一指挥、分级分部门负责,有关部门实行防汛岗位责任制和责任追究制的原则。
(3)坚持依法防控、公众参与、军民结合、专群结合、平战结合、协同应对的原则。
本预案适用于铜梁区行政区域内江河洪水、山洪灾害(指由降雨引发的洪水、泥石流、滑坡灾害)的应急管理和应急处置等工作。
2.1.1 组织机构设置
铜梁区应急总指挥部下设铜梁区防汛抗旱指挥部(以下简称“区防指”),负责组织、协调和指导全区防汛抢险工作。
区防指指挥长由区政府分管副区长担任,副指挥长由区人武部副部长、区政府办副主任、区应急局局长、区水利局局长担任。成员由区委宣传部、区住房城乡建委、区水利局、区应急局、区气象局等相关部门分管负责人担任。
区防指办公室(以下简称“区防办”)设在区应急局,承担区防指日常工作。办公室主任由区应急局分管负责人兼任。
2.1.2 区防指主要职责
(1)贯彻落实党中央、国务院,市委、市政府关于防汛抢险工作的决策部署和区委、区政府相关工作要求;
(2)统一指挥全区的洪涝灾害防治、应急抢险救援工作,负责全区防汛抢险工作的领导、协调;
(3)组织制定防汛抢险规划、防汛抢险应急预案和相关制度等;
(4)组织防汛抢险知识与法律法规、政策的宣传。
2.1.3 区防办主要职责
(1)监督镇街和区防指各成员单位贯彻落实党中央、国务院,市委、市政府关于防汛抢险工作的决策部署和区委、区政府工作要求情况;
(2)负责统筹协调全区突发性洪涝灾害防治、应急抢险救援工作;
(3)负责统筹协调制定防汛抢险规划,编制区防汛抢险应急预案;
(4)负责组织防汛抢险知识与法律法规、政策的宣传;
(5)负责突发性洪涝灾害调查与评估;
(6)完成区减灾委交办的其他防汛抢险工作任务。
2.1.4 区防指成员单位主要职责
区人武部:负责组织民兵开展防汛抢险救援工作。
区委宣传部:负责组织媒体做好防汛政策解读和成效宣传,指导有关部门做好较大洪涝灾害及突发事件信息发布和舆论引导,指导有关部门开展防汛抢险知识宣传教育。
区委网信办:负责统筹协调指导防汛救灾网络舆情的引导处置工作。
区发展改革委:负责争取上级防汛救灾资金和工程项目。
区教委:负责制定防汛教育工作方案和教育系统防汛安保工作。
区经济信息委:负责指导在工业规划编制、产业布局谋划和工业项目建设中对洪涝灾害的风险影响进行评估,协调防汛抢险有关工业产品的应急保障,指导灾区内安全监管职责内的工业企业洪涝灾害工作。
区公安局:负责防汛抢险交通秩序维护、治安管理和安全保卫工作,维护受灾地区正常的社会秩序,协助做好被洪水围困群众的撤离工作。
区民政局:负责支持引导民间组织和社会力量参与洪涝灾害抢险救灾、捐赠等工作,督促指导镇街及时将符合条件的受灾人员纳入临时救助或最低生活保障范围。
区财政局:配合相关部门积极争取中央及市级防汛资金支持,依据相关部门对防汛资金的安排方案,及时调拨支付资金,监督资金的使用和开展预算绩效管理。
区生态环境局:负责组织洪涝灾害引发的环境污染事故和生态破坏事件的环境应急监测,提出防止事态扩大和控制污染的意见或建议。
区住房城乡建委:负责做好在建房屋建筑和市政基础设施工程施工现场的防汛安全工作。
区城市管理局:负责城市市政设施的防汛安全工作。
区规划自然资源局:负责洪涝灾害引发的地质灾害的群测群防、监测预警和应急处置工作。
区交通局:负责开展洪涝灾害导致的国、省、县道交通基础设施损毁等突发事件的应急处置工作,为防汛抢险救灾提供交通运输保障;负责汛期辖区内通航水域涪江、琼江、小安溪水上安全监督管理工作;根据水情通报,开展预警宣传,必要时实施水上交通管制;组织开展辖区内因洪水引发的水上险情的应急处置。
区水利局:按照综合防灾减灾规划相关要求,组织编制洪涝灾害防治规划和防护标准并指导实施;承担水情监测预警工作;组织编制重要江河水库和重要水工程的防御洪水调度和应急水量调度方案,按程序报批并组织实施;承担防御洪水应急抢险的技术支撑工作;组织实施山洪灾害防治、水利水毁工程修复工作;负责指导、督促相关镇街抓好水库蓄水安全防范工作;负责水工程地震观测及预报预警工作,开展水工程地震安全性评价,指导全区重点水工程防灾减灾能力建设。
区农业农村委:负责制定和实施农业科技防御洪水措施,指导全区农业防汛技术服务体系建设;组织维修人员到灾区帮助抢修农业机械;组织农技人员深入灾区帮助指导群众开展生产自救,恢复农业生产,并做好农业生产受灾和损失分析统计工作,指导农业灾后恢复重建工作。
区商务委:负责指导商贸企业防汛抢险工作和组织协调商贸企业参与抢险救援;组织协调区内应急生活物资供应,按程序动用区级储备物资,稳定市场供应;协助组织防汛抢险救援相关物资。
区文化旅游委:根据区防指和区气象局等部门提供的汛情和气象等资料,指导、协调、监督广播电视播出机构及时向公众发布气象、汛情等信息;负责旅游景区防汛工作。
区卫生健康委:负责灾区医疗救护和传染病防控工作。组织、调配医疗应急队伍抢救伤员;建立疫情报告制度,并采取有效措施防止和控制传染病暴发性流行;加强生活饮用水卫生知识宣传工作,确保灾区群众饮水安全;及时向灾区提供所需药品和医疗器械。
区应急局:负责区防办日常工作;组织编制全区防汛抢险应急预案,牵头组织开展预案演练;按照分级负责原则,指导突发洪涝灾害应急救援;组织指导较大及以上突发洪涝灾害应急救援工作,并按权限作出决定;承担区应对较大及以上洪涝灾害指挥部工作,协助区委、区政府指定负责同志组织较大洪涝灾害应急处置工作;指导协调相关部门开展洪涝灾害防治工作;组织建立应急管理平台,建立监测预警和灾情报告制度。
区大数据发展局:负责统筹协调防汛抢险救灾的通信保障,负责本系统的洪涝灾害应急处置工作,协调防汛信息的通信资源调度。
区国资中心:指导、督促、协调所属单位组织开展防汛抢险工作;监督、指导所属单位开展对重点水源、城乡供水、污水处理、大江大河治理、地方水电、骨干渠系工程、土地储备及开发、垃圾焚烧发电项目等设施防汛安全检查,落实防汛安全措施,统计、核实、上报灾情等;协助开展防汛抢险救灾的其他工作。
区气象局:对影响汛情的中长期天气形势做出分析和预测;汛期及时对全区及重点区域重要天气形势和灾害性天气做出及时预报及滚动监测预报;收集和核实气象灾害类别和等级;向区防办及有关成员单位及时提供气象信息,通报重要灾害天气信息。
区消防救援支队:负责组织消防救援队伍参加防汛抢险救援,做好人员搜救、被困人员转移等工作。
执勤三大队:负责组织武警参与突发洪涝灾害应急处置和抢险救灾行动,并配合公安机关维护当地社会秩序;保护重要目标安全,解救、转移和疏散受灾人员;抢救运送重要物资。负责协助支持地方防汛抢险救灾,做好重大防汛抢险任务。
国网重庆铜梁供电公司:负责防汛抢险救灾期间和灾后电力供应、电力安全工作,负责供电系统的洪涝灾害应急处置工作。
镇街:设立本级防汛抗旱指挥部,由行政主要负责人担任指挥长;负责组织制定实施本级防汛抢险应急预案;在区防指的统一领导下,负责组织领导本行政区域的防汛工作。
各成员单位除承担上述职责外,还应根据区防指的要求,承担与其职责相关的工作。
发生较大及以上洪涝灾害和水利工程险情时,由区防指启动应急响应,成立现场指挥部,其组成和职责见本预案4.4章节。
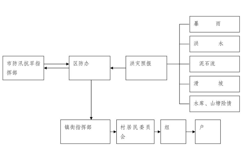
组织指挥体系框架图

(1)区水利局负责对集雨面积大于50平方千米的河流(除琼江、涪江)进行水情监测、预报,向区防指报告,并向镇街通报雨情、水情和预报。
(2)区气象局负责对全区的暴雨天气等信息进行监测与预报,并向区防指报告。
3.2.1 洪水预警级别
依据紧急程度、危害大小、涉及范围、人员伤亡和财产损失以及需要调动的应急资源等情况,将洪水等级和应急处置级别划分为四级,即:一般(Ⅳ级、蓝色)、较大(Ⅲ级、黄色)、重大(Ⅱ级、橙色)、特别重大(Ⅰ级、红色),其划分标准如下:
一般洪水(Ⅳ级、蓝色):涪江干流、琼江、小安溪等洪峰流量的重现期达到5—10年一遇的洪水,或多个沿河场镇超过警戒水位洪水。
较大洪水(Ⅲ级、黄色):涪江干流、琼江、小安溪等洪峰流量的重现期达到10—20年一遇的洪水,或城区超过警戒水位洪水,或多个沿河场镇超过保证水位洪水。
重大洪水(Ⅱ级、橙色):涪江干流、琼江、小安溪等洪峰流量的重现期达到20—50年一遇的洪水,或城区超过保证水位洪水。
特别重大洪水(Ⅰ级、红色):涪江干流、琼江、小安溪等洪峰流量的重现期大于50年一遇的洪水。
3.2.2 暴雨引发山洪灾害预警级别
一般(Ⅳ级、蓝色):预报将出现50毫米以上的降雨过程。较大(Ⅲ级、黄色):预报将出现100毫米以上的降雨过程,
或者降雨已达50毫米以上且可能持续降雨。
重大(Ⅱ级、橙色):预报将出现150毫米以上的强降雨过程,或者降雨已达100毫米以上且可能持续强降雨。
特别重大(Ⅰ级、红色):预报将出现250毫米以上的强降雨过程,或者降雨已达150毫米以上且可能持续强降雨。
3.2.3 预警发布
按照《重庆市预警信息发布管理办法》规定,Ⅱ级以上预警信息由市政府或市政府授权市防指在突发事件可能影响的区域内发布,Ⅲ、Ⅳ级预警信息由区政府或区政府授权区防指发布。
区防指应加强洪涝灾害趋势研判,做好抢险物资、应急救援队伍等抢险救援各项准备,视情况提前调度物资、队伍、做好人员转移等工作。
接到预警信息的镇街、有关部门和单位要按照要求及时做好应急响应,做好应急救援队伍、装备、物资等方面的准备,及时采取有效措施,紧急疏散转移群众,并对危险源、灾害点迅速加以处置。
区气象、水利、农业等部门要做好气温、降雨、江河来水、工程蓄水、水情、农情等信息监测预报,及时向区防指报送相关信息。进入汛期,镇街、区防指成员单位和其他有防汛任务的单位应坚持24小时值班和领导带班制度。
区水利、气象等部门应利用专业监测与群测群防相结合的监测体系,加强山洪、河流洪水预警平台建设和资源共享,并及时向区防指报送监测预警信息。
确定预警的洪涝灾害灾情(险情)不可能发生或者险情已经解除时,预警发布部门应及时宣布解除预警,并通报相关部门。
按照洪涝灾害的严重程度和范围,应急响应行动分为Ⅳ、Ⅲ、Ⅱ、Ⅰ四级。
4.2.1 Ⅳ级响应
4.2.1.1出现下列情况之一者,为Ⅳ级响应:
涪江干流、琼江、小安溪等一个流域或其部分区域发生一般洪水;一般河道堤防可能出现险情;一般小(一)、小(二)型水库、塘、堰等可能发生垮坝或出现对下游安全造成直接影响的险情;可能发生洪涝灾害;洪水可能造成区内交通中断,24小时无法恢复通行。
4.2.1.2 Ⅳ级响应
(1)全区或某一流域进入防汛准备状态,由相关镇街组织部门、单位、村(社区)参加抗洪抢险,并将信息报告区防指;
(2)区防指指令相关镇街做好防汛的各项准备工作,对沿河挖砂、捕渔作业等生产和滞留人员进行清理、撤退,组织人员在低洼地区进行巡查,及时通知可能被洪水淹没区的居民、物资转移,必要时,区防指派人到现场指导;
(3)区应急局迅速做好抢险队伍和防汛物资的集结到位;区水利局承担防汛抢险技术支持工作并实时报送水情;区交通局视情况做好水上交通管制工作并调集运输车辆到指定位置;区公安局对撤离区实行临时管制;区人武部组织民兵队伍集结,由区防指统一指挥调度。
4.2.2 Ⅲ级响应
4.2.2.1出现下列情况之一者,为Ⅲ级响应:
涪江干流、琼江、小安溪等一个流域或其部分区域发生较大洪水;小安溪、平滩河、淮远河、久远河的河道干流堤防可能发生垮塌的重大险情;可能发生严重洪涝灾害;一般小型水库出现对下游安全造成直接威胁的重大险情;洪水可能造成交通中断,24小时无法恢复通行。
4.2.2.2 Ⅲ级响应行动
(1)区防指立即召开指挥部成员单位会议,组织防汛专家分析雨情、水情、灾情及发展趋势,必要时成立应急指挥部,由分管副区长任指挥长,组织指挥抢险工作;
(2)镇街和区级部门启动本级防汛预案,开展应急处置工作,组织洪水威胁区群众和沿河一带人员撤离,将物资转移到安全地带;
(3)区应急局迅速做好抢险队伍和防汛物资的集结到位;
(4)区水利局承担防汛抢险技术支持工作并实时报送水情;
(5)区交通局视情况做好水上交通管制工作并调集运输车辆到指定位置;
(6)区气象局实时提供气象信息;
(7)区公安局对撤离区实行临时管制;
(8)区人武部组织民兵队伍集结,由区防指统一指挥调度;
(9)区防指其他成员单位按照各自职责及时到位并做好抢险救援相关工作,必要时,请求市级应急救援队伍赶赴现场增援。
4.2.3 Ⅱ级响应
4.2.3.1 出现下列情况之一者,为Ⅱ级响应:
涪江干流、琼江、小安溪等一个流域或其部分区域将发生大洪水,或多个流域将同时发生较大洪水;涪江、琼江的河道干流堤防可能发生垮塌的重大险情;可能发生严重洪涝灾害;中型小型水库可能发生垮坝或出现对下游安全造成直接影响的重大险情;洪水可能造成高速公路和三级以上航道中断,24小时无法恢复通行。
4.2.3.2 Ⅱ级响应行动
(1)区防指立即召开指挥部成员单位会议,组织防汛专家分析雨情、水情、灾情及发展趋势,成立应急指挥部,由区长任指挥长,组织指挥抢险救援工作;
(2)区防指发布抢险和撤离措施为主的防汛指挥命令,并将情况上报市防指;
(3)镇街、区级相关部门启动相应防汛抢险预案;
(4)区防指成员单位防汛责任人全部进入各自的防汛抢险岗位,镇街根据本级预案开展先期处置,确定撤离区,组织受洪水威胁区的人员撤离,将物资转移到安全地带;
(5)区应急局迅速做好抢险队伍和防汛物资的集结到位;
(6)区水利局承担防汛抢险技术支持工作并实时报送水情;
(7)区交通局视情况做好水上交通管制工作并调集运输车辆到指定位置;
(8)区气象局实时提供气象信息;
(9)区公安局对撤离区实行临时管制;
(10)区人武部组织民兵队伍集结,由区防指统一指挥调度;
(11)区防指各成员单位按照职责做好防汛抢险的各项工作,待市防指工作组到达现场后,应急处置指挥权移交给市防指工作组。
4.2.4 Ⅰ级响应
4.2.4.1 出现下列情况之一者,为Ⅰ级响应:
涪江干流、琼江、小安溪等一个流域发生特别重大洪水,或多个流域同时发生大洪水;涪江、琼江干流堤防可能垮塌;洪水可能造成高速公路和三级以上航道中断,48小时无法恢复通行。
4.2.4.2 Ⅰ级响应行动
(1)成立应急指挥部,由区政府区长担任指挥长,并宣布全区或某一流域进入防汛紧急状态,并将情况上报市防指;
(2)区防指发布以撤离和抢险为主的指挥命令;
(3)全面启动区级、镇街、各成员单位及水库防汛抢险预案;
(4)区防指成员单位、有关镇街、水库管理部门、水利工程管理单位全部进入各自的防汛抢险岗位,开展先期处置,党政主要领导迅速对防汛指挥调度命令的贯彻执行做出安排部署;
(5)有关镇街、相关部门按预案规定将人员、物资紧急撤离至安全地带;
(6)区应急局迅速做好抢险队伍和防汛物资的集结到位;
(7)区水利局承担防汛抢险技术支持工作并实时报送水情;
(8)区交通局视情况做好水上交通管制工作并调集运输车辆到指定位置;
(9)区公安局对桥梁、公路实行交通管制,对洪水淹没区和撤离区实行治安管制;
(10)区卫生健康委组织开展灾区卫生防疫、救治等工作;
(11)区人武部组织民兵队伍集结,由区防指统一指挥调度;
(12)区防指各成员单位按照职责,全力做好抢险救灾的各项工作,待市防指工作组到达现场后,应急处置指挥权移交给市防指工作组。
(1)一旦发现洪水(险情)征兆或发生洪水(险情),所在地村民有义务通过45612350电话和其他方式迅速报警;事发地村(社区)应立即把有关灾情(险情)报告所在镇街;事发地镇街要立即把有关信息报告区防办、上级主管部门和相关责任单位。
(2)发生较大及以上洪涝灾害(险情),区防指应在灾害发生后0.5小时内将灾情信息报送市防指。
(3)受灾信息、灾情及救灾情况的上报实行实名制,内容包括:灾种、发生时间、地点、范围、强度、伤亡人数、损失情况、危害程度以及采取的应急措施等。
区防指应依据洪涝灾害(险情)情况,成立现场指挥部,由区政府区长或分管副区长任指挥长,由区人武部、区公安局、区政府办、区应急局、区水利局主要负责人或分管负责人任副指挥长。现场指挥部根据需要设立工作小组,完成现场的综合协调、抢险救援、后勤保障、医疗救治、新闻宣传、灾情调查、善后处置等应急处置工作。工作组职责分工如下:
(1)综合协调组
由区应急局牵头,区政府办、区委宣传部、区水利局、区委网信办、事发地镇街等有关单位组成。
职责:负责传达指挥部领导的指示,报告灾害应急处置情况,协调有关抢险救援工作;负责信息的收集、汇总、上报和发布工作;负责完成领导交办的其他任务。
(2)抢险救援组
由区应急局牵头,区人武部、区公安局、区住房城乡建委、区城市管理局、区水利局、区交通局、区消防救援支队、执勤三大队、事发地镇街等有关部门(单位)、专家组参加。
职责:制定抢险救灾方案,开展风险研判,组织救援力量,开展抢险救援工作;组织人员和财产转移;动员社会力量,开展生产自救;防止次生、衍生灾害。
(3)后勤保障组
由事发地镇街牵头,区公安局、区城市管理局、区民政局、区水利局、区应急局、区大数据发展局、区经济信息委、区农业农村委、区商务委等有关单位组成。
职责:负责受灾群众、抢险救援及灾情调查工作人员的食宿、办公等后勤保障;负责抢险救援装备与物资、交通、通信、水电气等保障。
(4)医疗救治组
由区卫生健康委牵头,区应急局、区红十字会、区卫生医疗机构等有关单位组成。
职责:负责灾区紧急医学救援和疾病预防控制工作;组织、调配卫生应急队伍救治受伤人员,建立疫情报告制度,防止和控制传染病疫情爆发。
(5)新闻宣传组
由区委宣传部牵头,区委网信办、区应急局、区文化旅游委等有关单位组成。
职责:负责做好汛情新闻宣传和舆情监测,回应社会关切,澄清不实信息。组织新闻媒体准确及时宣传报道抢险救灾工作。
(6)灾情调查组
由区应急局牵头,区水利局、区生态环境局、区规划自然资源局、区农业农村委、区气象局、应急专家、事发地镇街组成。
职责:负责灾情调查工作,核实财产损失和人员伤亡情况,并提交灾害调查报告。
(7)善后处置组
由事发地镇街牵头,区应急局、区公安局、区民政局等部门组成。
职责:负责安置受灾群众,对受灾群众实施救助、安扰;负责救灾物资的使用管理;负责维护社会稳定;负责做好因灾遇难人员殡仪、保险理赔有关工作。
在防汛期,区防指及成员单位可以依照职权采取下列措施:
(1)各镇街立即转移受洪水威胁的群众并妥善安置,防止被转移群众擅自回流;
(2)因抢险需要,征用物资、设备、交通运输工具和人力,取土、占地、砍伐林木;
(3)统一调度、指挥水库、闸坝、河堤排水工程设施的使用;
(4)统一管理利用水工程设施和与防汛抗旱有关的水体从事旅游、航运、体育、餐饮、娱乐等的活动;
(5)采取停止户外集体活动、学校停课、工厂停工、市场停市等措施;
(6)加强对市场价格的监控,从严惩处囤积居奇、哄抬物价、制假售假等扰乱市场秩序的行为,稳定市场价格,维护市场秩序。
区委宣传部(文明办)负责志愿服务管理,做好志愿者派遣和相关管理服务工作,引导志愿者安全有序参与救灾。
由区委宣传部拟稿,区防指指挥长审核,按照及时主动、准确把握、正确引导、注重效果、遵守纪律、严格把关的原则,真实、客观、及时发布相关信息。
经区应急、水利、气象部门监测显示,灾害状态已经结束,由区防指宣布应急结束。
(1)洪涝灾害发生后,设置临时避难场所,对需要转移安置的受灾人员,由所在镇街牵头,组织有关部门落实转移安置人员临时生活住所和基本生活物资的供给,保证灾区社会稳定。
区生态环境局组织开展污染物清理和环境恢复工作。
区卫生健康委组织对灾区进行消杀,防止洪水过后疫情爆发。
区应急局及时统计受灾情况,救助受灾群众。
(2)灾后重建工作由所在镇街组织,各有关部门按照职责帮助灾区群众搞好生产自救,尽快恢复生产。
区应急局适时组织开展救灾捐赠活动,向社会发布接受救灾捐赠的公告,统一接收、管理、分配救灾捐赠款物,指导社会组织、志愿者等社会力量参与灾害救助工作。
重大、特别重大洪涝灾害发生后,由区红十字会、区慈善会在必要时开展募捐活动,并及时将募集资金和物资安排发放给受洪涝灾害事件影响的群众。区审计局要加强监督检查,确保专款专用。
灾害发生后,所在镇街要及时协调有关保险公司,按照相关工作程序做好参保理赔工作。
应急响应结束后,区防指牵头成立工作组,开展灾害调查评估工作,并及时将调查评估报告报送区减灾委和市防指。
电信管理部门和各信息服务提供单位,要做好通信线路、设备的维护,保证区防指工作通信畅通。区防指成员单位及各应急救援队伍,要指定1名负责人和1名联系人,保持24小时通讯畅通。
按照“配备合理、储备充足、管理有序、资源共享、保障有力”的要求,建立完善区级防汛抗旱综合物资储备库;各镇街要按照“属地应对、贴近实际、适量储备”的要求,建立镇街级防汛抗旱抢险储备库。
进一步完善全区防汛抢险应急救援队伍体系,健全应急救援队伍建设、管理、培训、演练等制度。区应急局统筹指导组建区、镇街、村(社区)三级综合应急救援队伍,为全面提升防汛抢险救援水平、有效控制和高效处置洪涝灾害提供保障。
区交通局建立完善应急运输保障机制,协调交通运输车辆,确保救援人员和物资能及时安全送达指定地点。
区卫生健康委协调组织相关医疗机构、卫生防疫机构以及红十字会等救援组织和队伍提供医疗卫生保障。
由区经济信息委组织,协同国网重庆铜梁供电分公司负责保障洪涝灾害抢险的电力供应和电力安全。
区公安局负责治安保障,保证抢险救灾工作顺利进行。事发地镇街和社区要组织社会力量开展自救互助、群防群治,全力维护事发地的社会稳定。
区政府根据国家有关法规,将防汛应急资金列入财政预算,区财政局要做好应急资金准备,保证抢险救灾需要。
将应急避难场所建设纳入规划,建立与学校、影剧院、会堂、体育场(馆)等公共建筑物相应管理单位的协调联动机制,提供洪涝灾害(险情)发生时人员避难需要的临时安置场所。
6.10.1 宣传
充分利用广播、报纸、电视、互联网等媒介向社会广泛宣传防汛抢险应急救灾相关法律法规和避险、自救知识,增强全社会防灾减灾意识。
6.10.2 培训
相关部门和单位要根据本预案的要求,制定相应的防汛抢险方案,组织本部门应急抢险人员开展业务培训,熟悉预案的工作程序和要求,做好各项准备工作。
6.10.3 演练
区级每年开展不少于1次的防汛抢险综合应急演练,强化应急抢险救援技能,落实岗位责任,提升应急处置能力。
7.1.1镇街根据实际情况制定相应的应急预案,按相关程序发布实施。
7.1.2本预案通过专家评审、区政府常务会议审议通过后,由区政府发布实施。
7.1.3结合经济社会发展状况和重大活动安排,以及相关法律法规的制定、修改和完善,适时对本预案进行更新。更新工作由区防办牵头组织,在相关部门参与下,原则上每三年进行一次更新。
区纪委监委、区人力社保局和区防指依据《重庆市防汛抗旱条例》《重庆市政府部门行政首长问责暂行办法》和有关规章制度,对镇街、区政府有关部门和单位应急处置全过程进行监督,并提出对参与单位和人员的奖惩建议,报区政府审批。
本预案由区防办编制和解释。
本预案自印发之日起施行。
|
单位 |
值班电话 |
|
区委办 |
45695570 |
|
区政府办 |
45632177 |
|
区委宣传部 |
45695157 |
|
区发展改革委 |
64406122 |
|
区教委 |
45678015 |
|
区科技局 |
45688139 |
|
区经济信息委 |
45689016 |
|
区公安局 |
45874550、45874551 |
|
区民政局 |
45682659 |
|
区司法局 |
45682281、45670596 |
|
区财政局 |
45682137 |
|
区生态环境局 |
45695138 |
|
区住房城乡建委 |
45693111 |
|
区城市管理局 |
45670320 |
|
区规划自然资源局 |
45643276、45632532 |
|
区交通局 |
45682758、45675913 |
|
区水利局 |
45632902 |
|
区农业农村委 |
45695001 |
|
区商务委 |
45686371 |
|
区文化旅游委 |
64408600、64408620 |
|
区卫生健康委 |
45695084 |
|
区应急局 |
45612350 |
|
区审计局 |
45682186 |
|
区林业局 |
45692775 |
|
区大数据发展局 |
45698155 |
|
区国资中心 |
45685993 |
|
区气象局 |
64410911、64410909 |
|
区人武部军事科 |
87303888、87303805 |
|
区消防救援支队 |
45689119,45695883(夜) |
|
执勤三大队 |
45632274 |
|
区总工会 |
45682146 |
|
团区委 |
45695588 |
|
国网重庆铜梁供电公司 |
45348012 |
|
铜梁储备粮公司 |
45682135 |
|
区人民医院 |
45656868 |
|
区中医院 |
45659397 |
|
中国电信铜梁分公司 |
45681808 |
|
中国移动铜梁分公司 |
15823545531 |
|
中国联通铜梁分公司 |
87305502 |
|
巴川街道 |
45682675 |
|
东城街道 |
45870841 |
|
南城街道 |
45689509 |
|
蒲吕街道 |
45488102 |
|
旧县街道 |
45425618 |
|
土桥镇 |
45625414 |
|
二坪镇 |
45430581 |
|
水口镇 |
45434275 |
|
白羊镇 |
45851201 |
|
平滩镇 |
45211002 |
|
双山镇 |
45218315 |
|
小林镇 |
64410866 |
|
虎峰镇 |
45511190 |
|
福果镇 |
45517021 |
|
石鱼镇 |
45581345 |
|
少云镇 |
45866043 |
|
高楼镇 |
45865290 |
|
维新镇 |
45862016 |
|
大庙镇 |
45366002 |
|
围龙镇 |
45360320 |
|
华兴镇 |
45363333 |
|
庆隆镇 |
45480011 |
|
永嘉镇 |
45399003 |
|
西河镇 |
45391141 |
|
安溪镇 |
45393101 |
|
侣俸镇 |
45266004 |
|
太平镇 |
45621001 |
|
安居镇 |
45855001 |
|
序号 |
姓名 |
工作单位 |
技术职务 |
办公电话 |
手机 |
|
1 |
伍昌辉 |
区水利局 |
高级工程师 |
45632639 |
13883868259 |
|
2 |
赵 建 |
区水利局 |
工程师 |
45640810 |
15802346606 |
|
3 |
曹玲玲 |
区水利局 |
高级工程师 |
45632540 |
15213309163 |
|
4 |
张辉富 |
区水利局 |
工程师 |
45632639 |
13500346056 |
|
5 |
廖向花 |
区气象局 |
局 长 |
64410911 64410909 |
13650582800 |
|
单位 |
序号 |
姓名 |
岗位(职务) |
值班电话 | |
|
区消防救援支队 |
1 |
鲜发均 |
支队长 |
45689119(白) | |
|
2 |
张 攀 |
副支队长 |
45695883(夜) | ||
|
区专职综合应急救援队伍 |
旧县分队 |
1 |
李 政 |
分队长 |
45426119 |
|
2 |
鄢 旭 |
副分队长 | |||
|
安居分队 |
1 |
刘 强 |
分队长 |
45853119 | |
|
2 |
彭安兵 |
副分队长 | |||
|
维新分队 |
1 |
蒋 勇 |
分队长兼驾驶员 |
45864119 | |
|
2 |
潘世远 |
副分队长 | |||
|
平滩分队 |
1 |
陈 鹏 |
分队长 |
45218119 | |
|
2 |
王 东 |
副分队长 | |||
|
大庙分队 |
1 |
刘 强 |
分队长 |
45364119 | |
|
2 |
康纯江 |
副分队长 | |||
|
永嘉分队 |
1 |
郭基勇 |
分队长兼驾驶员 |
45399119 | |
|
2 |
梁义晨 |
副分队长兼驾驶员 | |||
|
蒲吕分队 |
1 |
陈 镇 |
分队长兼驾驶员 |
45486119 | |
|
2 |
吴成伟 |
副分队长兼驾驶员 | |||






